Каталог товаров Каталог товаров

Реле тепловое РТ-820М (-25+130С) 24-240В AC/DC с датч. IP67 ЖК TDM

Артикул: SQ1508-0002
Производитель:  TDM Electric
Артикул: SQ1508-0002
Штрих-код: 2000000162805
Наличие:  Склад поставщика
Примерный срок, при заказе сегодня:
  • Самовывоз из магазина в Екб. с 13 Марта
  • Доставим по Екатеринбургу 16 Марта
  • Отправим в другой город 16 Марта

3 288 р.

В корзину Юр.лица могут оформить заказ через корзину или направить запрос на info@42unita.ru

Описание

Назначение
Для контроля и поддержания заданного уровня температуры путем включения/выключения нагревательной/охлаждающей установки по сигналам выносного датчика температуры.

Применение
Контроль заданного уровня температуры в жилых и общественных помещениях, электрощитовом оборудовании, овощехранилищах, холодильных установках, резервуарах с жидкостями, системах водяного отопления и др.

Материалы
  • корпус счетчика выполнен из не поддерживающего горение пластика.
  • корпус датчика изготовлен из нержавеющей стали.
  • материал изоляции провода: РТ-820 – высокотемпературный ПВХ, РТ-820М - силикон.

Конструкция
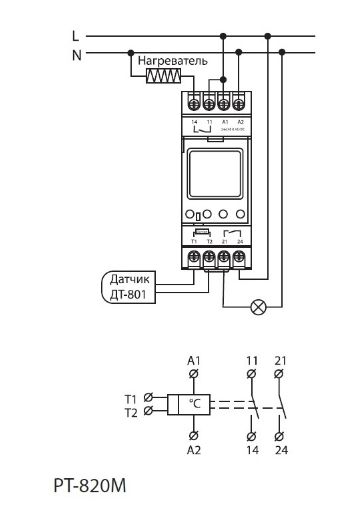
  • Реле работает в широком диапазоне питающих напряжений: от 24 до 240 В постоянного и переменного тока.
  • Реле могут работать как в режиме «нагрев», так и в режиме «охлаждение».
  • Провод температурного датчика для РТ-820М изготовлен из силикона, что дает устойчивость к агрессивным средам и высоким температурам.
  • РТ-820М имеет выходной контакт аварийной сигнализации, срабатывающий при повышении/падении температуры более/менее установленного значения.

Преимущества
  • Реле РТ-820М имеет ЖК индикатор с подсветкой, что позволяет снимать показания в темное время суток.
  • Длина провода датчика 1 метр (для РТ-820) и 2,5 метра (для РТ-820М), при необходимости длину можно нарастить до 50 метров, используя подходящий по температурному режиму 2-х жильный провод.
  • Степень защиты выносного температурного датчика IP67, что позволяет использовать его для контроля температуры как в помещении, так и в жидкости.
  • Имеется возможность пломбировки лицевой панели реле РМ-820М.

Технические характеристики

Напряжение питания, В 24-240 АС/DC
Частота питающей сети переменного тока, Гц 50-60
Диапазон контролируемых температур, °С От -25 до +130
Гистерезис, °С От 1 до 30
Диапазон корректировок текущей температуры, °С От -9 до +9
Потребляемая мощность, не более, Вт 1,5
Точность установки температуры, °С 1
Точность измерения температуры, °С ±1
Номинальный ток управляющего контакта реле 16А/250В АС1
Номинальная мощность коммутируемой нагрузки В сетях переменного тока 4000 ВА АС1
В сетях постоянного тока 300 Вт DC
Тип контакта 1нр (нормально разомкнутый)
Номинальный ток контакта аварийной сигнализации 2А/250В АС1
Программирование реле При помощи кнопок и ЖК-дисплея
Электрическая износостойкость 100 000
Механическая износостойкость 1 000 000
Диапазон рабочих температур реле, °С от -20 до +55
Относительная влажность воздуха ≤85%
Степень защиты Корпуса реле IP20
Выносного датчика IP67
Датчик температуры KTY 81-210
Название датчика ДТ-801
Размеры датчика Ø 6 мм х 50 мм
Материал датчика Нержавеющая сталь
Материал изоляции провода Силикон
Длина провода датчика, м 2,5
Способ установки реле в комплекте На DIN-рейку
Средний срок службы 10 лет
Гарантийный срок службы 5 лет

Вопросы и отзывы (0)

Ответы на многие вопросы по покупке и доставке товара Вы можете найти на страницах Как купить и Доставка.
 
Оставьте ваш вопрос или комментарий о товаре:*
Загрузить файл или картинкуПеретащить с помощью Drag'n'drop
Перетащите файлы
Ничего не найдено
Защита от автоматических сообщений
Загрузить изображение